MTD G 200 14AQ808H678 (2003) Schaltplan ab 15.10.2002 Ersatzteile
Schaltplan ab 15.10.2002 14AQ808H678 (2003)

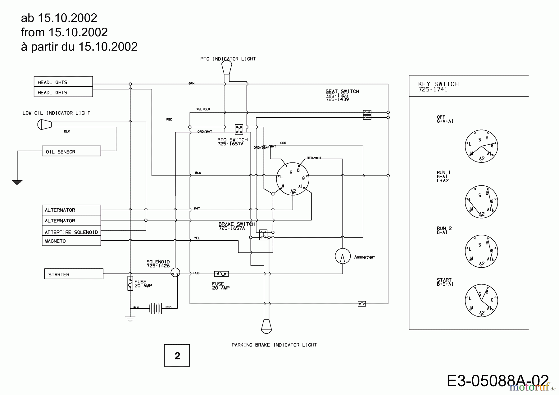
Hier finden Sie die Ersatzteilzeichnung für MTD Gartentraktoren G 200 14AQ808H678 (2003) Schaltplan ab 15.10.2002. Wählen Sie das benötigte Ersatzteil aus der Ersatzteilliste Ihres MTD Gerätes aus und bestellen Sie einfach online. Viele MTD Ersatzteile halten wir ständig in unserem Lager für Sie bereit.
| BildNr | Artikel Nummer | Bezeichnung | |
| 2 | 629-04051 | ||


Qualitätsmanagement
Informieren Sie uns, wenn Sie einen Fehler gefunden haben.

