Toro 55150 (940) - 940 Electric Tractor, 1969 (9000001-9999999) 940 ELECTRICAL ASSEMBLY Ersatzteile
940 ELECTRICAL ASSEMBLY 55150 (940) - Toro 940 Electric Tractor, 1969 (9000001-9999999)

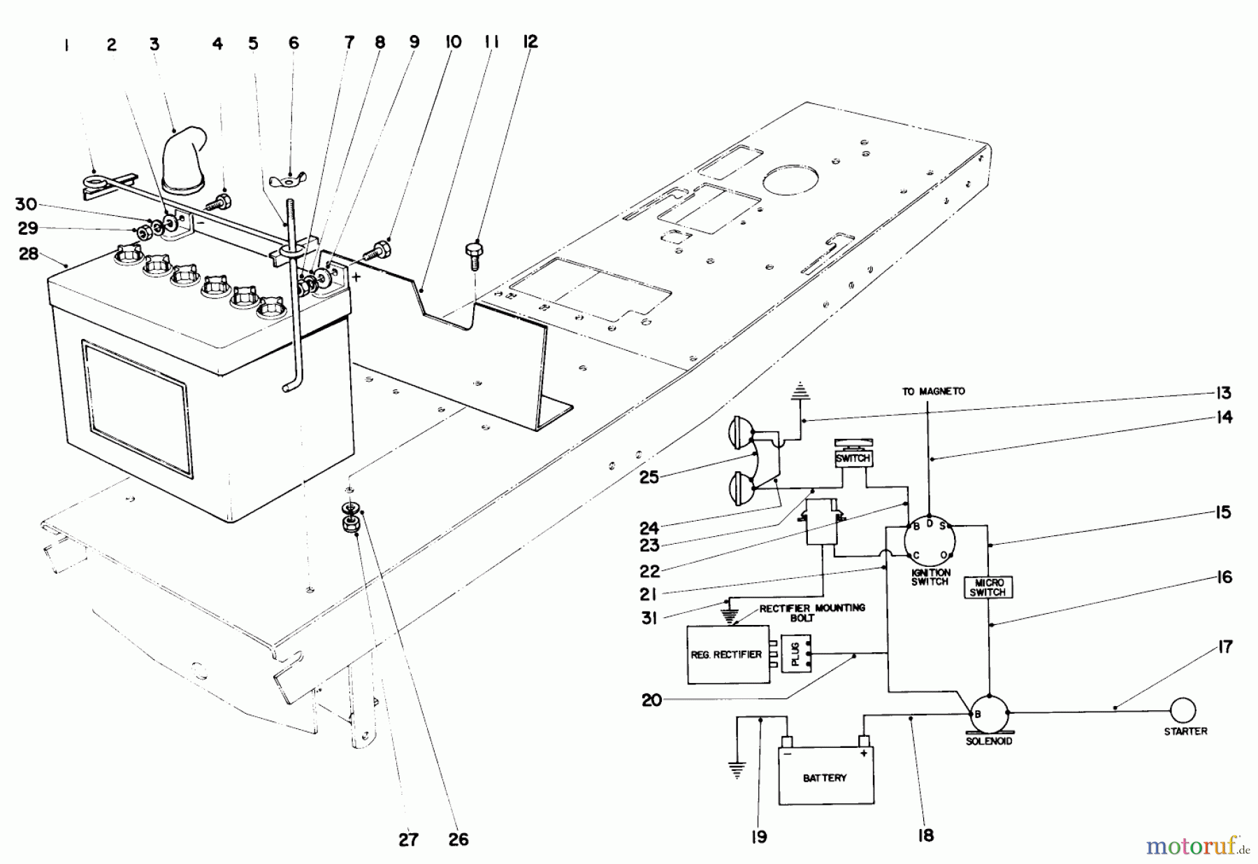
Hier finden Sie die Ersatzteilzeichnung für Toro Neu Mowers, Lawn & Garden Tractor Seite 1 55150 (940) - Toro 940 Electric Tractor, 1969 (9000001-9999999) 940 ELECTRICAL ASSEMBLY. Wählen Sie das benötigte Ersatzteil aus der Ersatzteilliste Ihres Toro Gerätes aus und bestellen Sie einfach online. Viele Toro Ersatzteile halten wir ständig in unserem Lager für Sie bereit.
| BildNr | Artikel Nummer | Bezeichnung | |
| 1 | TR7-0534 | BATTERIEHALTER | |
| 2 | TR7-0024 | ||
| 3 | TR218-331S | ||
| 4 | TR322-3 | Schraube | |
| 5 | TR7-3328 | Bolzen | |
| 6 | TR32103-12 | MUTTER | |
| 7 | TR3217-5 | Mutter | |
| 8 | TR3253-3 | Federring | |
| 9 | TR3256-16S | ||
| 10 | ![]() | TR321-4 | Schraube |
| 11 | TR7-4328 | ||
| 12 | TR322-2 | Schraube | |
| 13 | TR7354-1 | 22110/20 101&UP W/7 | |
| 14 | TR7-4282 | ||
| 15 | TR7-4283 | ||
| 16 | TR7-4267 | ||
| 17 | TR7-4270 | ||
| 18 | TR7-4268 | ||
| 19 | TR7-4080 | ||
| 20 | TR | ||
| 21 | TR7-4271 | ||
| 22 | TR7-4257 | ||
| 23 | TR7-3540 | ||
| 24 | TR7-3543 | ||
| 25 | TR7-3538 | ||
| 26 | TR3253-4 | Federring | |
| 27 | TR32152-1S | ||
| 28 | TR239-13S | ||
| 29 | TR3217-6 | NUT-HEX | |
| 30 | TR3253-4 | Federring | |
| 31 | TR7-4490 | ||
| TR7-4670 | |||


Qualitätsmanagement
Informieren Sie uns, wenn Sie einen Fehler gefunden haben.


