Snapper 1810 - Zero-Turn Mower, 18 HP Kohler, Twin Stick, Unistat Drive, ZTR Series 0 Elect. Component Parts 1810 & 2010 Ersatzteile
Elect. Component Parts 1810 & 2010 1810 - Snapper Zero-Turn Mower, 18 HP Kohler, Twin Stick, Unistat Drive, ZTR Series 0

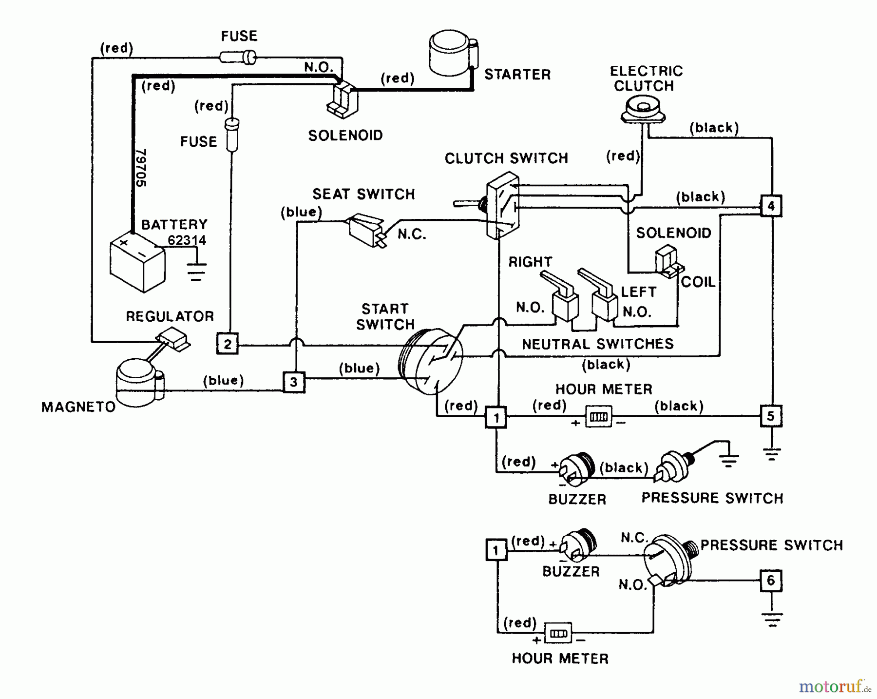
Hier finden Sie die Ersatzteilzeichnung für Snapper Nullwendekreismäher, Zero-Turn 1810 - Snapper Zero-Turn Mower, 18 HP Kohler, Twin Stick, Unistat Drive, ZTR Series 0 Elect. Component Parts 1810 & 2010. Wählen Sie das benötigte Ersatzteil aus der Ersatzteilliste Ihres Snapper Gerätes aus und bestellen Sie einfach online. Viele Snapper Ersatzteile halten wir ständig in unserem Lager für Sie bereit.
| BildNr | Artikel Nummer | Bezeichnung | |
| ?1 | BS7079482 | ||
| ?2 | BS7062039 | ||
| ?3 | BS7079956 | ||
| ?4 | BS7060788 | ||
| ?5 | BS7079193YP | SOLENOID STARTER | |
| ?6 | BS7026343SM | ||
| ?7 | BS7079194YP | SW,ENCL,SPDT,HINGED | |
| ?8 | BS7079208YP | (C) BUZZER, PULSING | |
| ?9 | BS7079342YP | SWITCH, CLUTCH | |
| ?10 | BS7079446YP | (C) CLUTCH, ELECTRIC | |
| ?11 | BS7079204YP | (C) COVER, INSULATOR, | |
| ?11 | BS7079205YP | (C) TERMINAL, CRIMP, | |
| ?12 | BS7079935YP | (C) SWITCH, NEUTRAL | |
| ?13 | BS7079206YP | (C) FUSEHOLDER, IN-LI | |
| ?14 | BS7079546 | ||
| ?15 | BS7079557 | ||
| ?16 | BS7079192YP | (C) TERMINAL BOARD, 6 | |
| 79705 | BS7079705 | ||
| 62314 | BS7062314YP | (C) WIRE ASSY, 24", B | |



