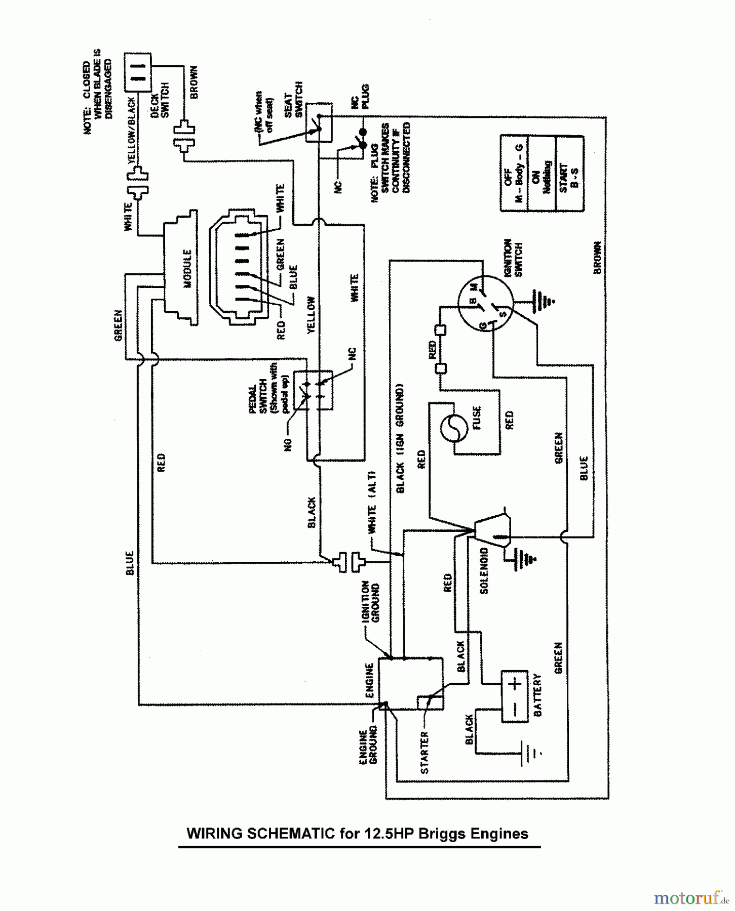
Murray 107.280341 (7800669A) - Craftsman 28" Rear Engine Rider, 12.5HP (2011) (Sears) Wiring Schematic - 12.5HP Briggs & Stratton, Electric Start Ersatzteile
Wiring Schematic - 12.5HP Briggs & Stratton, Electric Start 107.280341 (7800669A) - Craftsman 28" Rear Engine Rider, 12.5HP (2011) (Sears)

Hier finden Sie die Ersatzteilzeichnung für Murray Reitermäher 107.280341 (7800669A) - Craftsman 28" Rear Engine Rider, 12.5HP (2011) (Sears) Wiring Schematic - 12.5HP Briggs & Stratton, Electric Start. Wählen Sie das benötigte Ersatzteil aus der Ersatzteilliste Ihres Murray Gerätes aus und bestellen Sie einfach online. Viele Murray Ersatzteile halten wir ständig in unserem Lager für Sie bereit.
| BildNr | Artikel Nummer | Bezeichnung | |
| -- | BS | Eingangswelle UE 600 | |
| -- | BS7022788YP | WIRE HARNESS, STARTER | |
| -- | BS7073715YP | ZUNDKABEL | |
| -- | BS7028607YP | KAPBELSTRANG, OPC KABEL | |


Qualitätsmanagement
Informieren Sie uns, wenn Sie einen Fehler gefunden haben.

