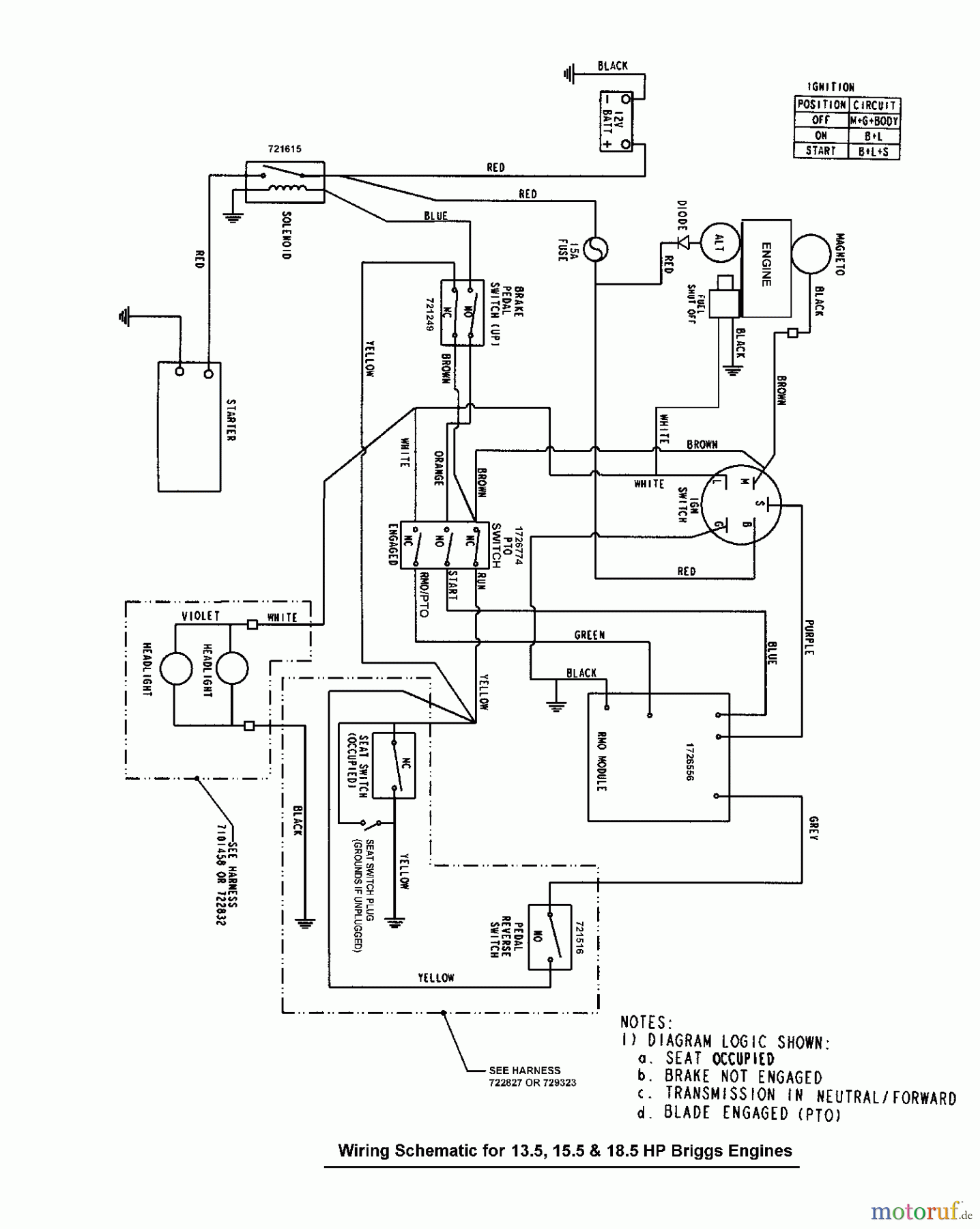
Murray FLT185420 (7800370) - Federated 42" Lawn Tractor, 18.5HP (2008) Wiring Schematic - Gear & Hydro Drive Ersatzteile
Wiring Schematic - Gear & Hydro Drive FLT185420 (7800370) - Federated 42" Lawn Tractor, 18.5HP (2008)

Hier finden Sie die Ersatzteilzeichnung für Murray Rasen- und Gartentraktoren FLT185420 (7800370) - Federated 42" Lawn Tractor, 18.5HP (2008) Wiring Schematic - Gear & Hydro Drive. Wählen Sie das benötigte Ersatzteil aus der Ersatzteilliste Ihres Murray Gerätes aus und bestellen Sie einfach online. Viele Murray Ersatzteile halten wir ständig in unserem Lager für Sie bereit.
| BildNr | Artikel Nummer | Bezeichnung | |
| BS | Eingangswelle UE 600 | ||


Qualitätsmanagement
Informieren Sie uns, wenn Sie einen Fehler gefunden haben.

